
2025年8月,國家知識產權局公布三項由無錫盤古新能源與深圳盤古鈉電聯合研發的實用新型專利,涵蓋集流盤設計、三電極結構及疊層式電極組裝技術,這些創新成果直擊電池生產效率、性能與良品率的核心痛點。
實用新型名稱:一種便于組裝的疊層式電極體和電池
實用新型名稱:低電阻的三電極電池
實用新型名稱:防帶料的高導電性集流盤及電池

《一種便于組裝的疊層式電極體和電池》
在鈉離子電池產業化進程中,疊片工藝的穩定性一直是制約規模化生產的關鍵。盤古新能源的疊層式電極體專利,通過預粘接隔膜技術徹底改變了傳統疊片流程——將隔膜預先通過膠層固定在負極片兩側,形成穩定的“三明治”結構,從根本上杜絕了Z字型層疊過程中隔膜打皺、極片錯位的行業頑疾。
隔膜與極片的緊密結合顯著提升了電池性能。其盤龍系列鈉離子軟包電池在-20℃環境下仍能保持85%的容量保持率,支持50C持續放電和100C瞬時放電,這些性能指標已達到鋰電高端產品水平。

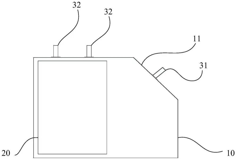
《低電阻的三電極電池》
傳統三電極電池因電極布局局限導致內阻偏高,影響能量效率。盤古新能源通過空間重構設計打破常規:在四方體電池殼體頂角增設傾斜面,并在此處布置第一電極,與側面兩極性相反的第二電極形成立體導電網絡。這種布局使電極面積有效增加,從而降低電池電阻,提高電池的效率。

《防帶料的高導電性集流盤及電池》
傳統集流盤在自動化生產中易因靜電吸附或機械摩擦導致“帶料”,即極耳材料附著于集流盤表面,造成抓取不良的問題。盤古新能源的解決方案通過非對稱凸起結構設計實現技術破局:集流盤本體設置多個繞中心非對稱分布的第一凸起,與電芯極耳形成精準點接觸。這種設計不僅增強了導電性,更通過物理隔離減少材料粘連風險。
作為鈉離子電池領域的先行者,盤古新能源將持續開發高效、安全、綠色的新能源電池,矢志不渝地深耕電池技術的廣闊應用前景,致力于將這一前沿科技的潛力發揮到極致。我們堅信,通過持續不斷的探索與創新,電動車的電池性能將實現質的飛躍,讓每一次出行都能突破限制,跑得更遠,更快、更安全!


電池網微信












